±ùÇòÍ»ÆÆmg

Ä¿½ñλÖãºÊ×Ò³ > ÐÂÎÅÖÐÐÄ

µç¶¯µ÷Àí·§µÄ½á¹¹ÓëÊÂÇéÔ­Àí

×÷Õߣº³¬µÈС¿û  ÈªÔ´£ºwww.cmpvalve.com  ¸üÐÂʱ¼ä£º2020-04-13 16:02:19  µã»÷´ÎÊý£º

¡¡¡¡1¡¢µç¶¯µ÷Àí·§µÄ½á¹¹ÓëÊÂÇéÔ­Àí

¡¡¡¡ÈçͼÊǵ綯µ÷Àí·§µÄµä·¶ÐÎ×´ £¬ËüÓÉÁ½¸ö¿É²ð·ÖµÄÖ´Ðлú¹¹ºÍµ÷Àí·§£¨µ÷Àí»ú¹¹£©²¿·Ö×é³É¡£Éϲ¿ÊÇÖ´Ðлú¹¹ £¬½ÓÊܵ÷ÀíÆ÷Êä³öµÄ0¡«10mADC»ò4¡«20mADCÐźÅ £¬²¢½«Æäת»»³ÉÏìÓ¦µÄÖ±ÏßÎ»ÒÆ £¬Íƶ¯Ï²¿µÄµ÷Àí·§Ðж¯ £¬Ö±½Óµ÷ÀíÁ÷ÌåµÄÁ÷Á¿¡£ÖÖÖֵ綯µ÷Àí·§µÄÖ´Ðлú¹¹»ùÄÚÇéͬ £¬µ«µ÷Àí·§£¨µ÷Àí»ú¹¹£©µÄ½á¹¹ÒòʹÓÃÌõ¼þµÄ²î±ðÀàÐÍÐí¶à £¬×î³£ÓõÄÊÇֱͨµ¥·§×ùºÍֱͨ˫·§×ùÁ½ÖÖ¡£

¡¡¡¡2¡¢µç¶¯Ö´Ðлú¹¹µÄ»ù±¾½á¹¹

¡¡¡¡Ö´Ðлú¹¹½ÓÄÉÁ˵¹úÈë¿ÚµÄPSLµç×ÓʽһÌ廯µÄµç¶¯Ö´Ðлú¹¹ £¬¸Ã²úÆ·Ìå»ýС¡¢ÖØÁ¿Çá £¬¹¦Ð§Ç¿¡¢²Ù×÷Àû±ã £¬ÒÑÆÕ±éÓ¦ÓÃÓÚ¹¤Òµ¿ØÖÆ¡£

¡¡¡¡ÆäÖ±ÏßÐг̵綯ִÐÐÆ÷Ö÷ÒªÊÇÓÉÏ໥¸ôÀëµÄµçÆø²¿·ÖºÍ³ÝÂÖ´«¶¯²¿·Ö×é³É £¬µç»ú×÷ΪÅþÁ¬Á½¸ö¸ôÀ벿·ÖµÄÖÐÐIJ¿¼þ¡£µç»ú°´¿ØÖÆÒªÇóÊä³öת¾Ø £¬Í¨¹ý¶à¼¶Õý³ÝÂÖת´ïµ½ÌÝÐÎË¿¸ËÉÏ £¬ÌÝÐÎË¿¸Ëͨ¹ýÂÝÎÆ±ä»»×ª¾ØÎªÍÆÁ¦¡£Òò´ËÌÝÐÎÂݸËͨ¹ý×ÔËøµÄÊä³öÖὫֱÏßÐгÌת´ïµ½·§¸Ë¡£Ö´Ðлú¹¹Êä³öÖá´øÓÐÒ»¸ö±ÜÃâ´«¶¯µÄֹת»· £¬Êä³öÖáµÄ¾¶ÏòËø¶¨×°ÖÃÒ²¿ÉÒÔ×ö¶¯Î»ÖÃָʾÆ÷¡£Êä³öÖáÖ¹¶¯»·ÉÏÁ¬ÓÐÒ»¸öÆì¸Ë £¬Æì¸ËËæÊä³öÖáͬ²½ÔËÐÐ £¬Í¨¹ýÓëÆì¸ËÅþÁ¬µÄ³ÝÌõ°å½«Êä³öÖáÎ»ÒÆ×ª»»³ÉµçÐźÅ £¬ÌṩӦÖÇÄÜ¿ØÖưå×÷Ϊ½ÏÁ¿Ðźźͷ§Î»·´ÏìÊä³ö¡£Í¬Ê±Ö´Ðлú¹¹µÄÐгÌÒ²¿ÉÓɳÝÌõ°åÉϵÄÁ½¸öÖ÷ÏÞλ¿ª¹Ø¿ªÏÞÖÆ £¬²¢ÓÉÁ½»úеÏÞλ±£»¤¡£

¡¡¡¡3¡¢Ö´Ðлú¹¹ÊÂÇéÔ­Àí

¡¡¡¡µç¶¯Ö´Ðлú¹¹ÊÇÒÔµçÄîͷΪÇý¶¯Ô´¡¢ÒÔÖ±Á÷µçÁ÷Ϊ¿ØÖƼ°·´ÏìÐźÅ £¬µ±¿ØÖÆÆ÷µÄÊäÈë¶ËÓÐÒ»¸öÐźÅÊäÈëʱ £¬´ËÐźÅÓëλÖÃÐźžÙÐнÏÁ¿ £¬µ±Á½¸öÐźŵÄÎó²îÖµ´óÓÚ»®¶¨µÄËÀÇøÊ± £¬¿ØÖÆÆ÷±¬·¢¹¦ÂÊÊä³ö £¬Çý¶¯ËÅ·þµçÄîͷת¶¯Ê¹¼õËÙÆ÷µÄÊä³öÖᳯ¼õСÕâÒ»Îó²îµÄÆ«Ïòת¶¯ £¬Ö±µ½Îó²îСÓÚËÀÇøÎªÖ¹¡£´ËʱÊä³öÖá¾ÍÎȹÌÔÚÓëÊäÈëÐźÅÏà¶ÔÓ¦µÄλÖÃÉÏ¡£

¡¡¡¡4¡¢¿ØÖÆÆ÷½á¹¹

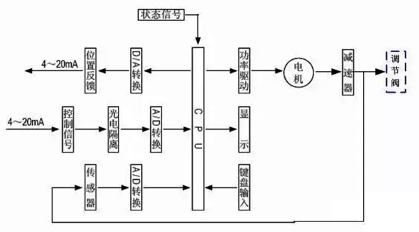
¡¡¡¡¿ØÖÆÆ÷ÓÉÖ÷¿Øµç·°å¡¢´«¸ÐÆ÷¡¢´øLED²Ù×÷°´¼ü¡¢·ÖÏàµçÈÝ¡¢½ÓÏß¶Ë×ÓµÈ×é³É¡£ÖÇÄÜËÅ·þ·Å´óÆ÷ÒÔרÓõ¥Æ¬Î¢´¦Öóͷ£Æ÷Ϊ»ù´¡ £¬Í¨¹ýÊäÈë»ØÂ·°ÑÄ£ÄâÐźš¢·§Î»µç×èÐźÅת»»³ÉÊý×ÖÐźÅ £¬Î¢´¦Öóͷ£Æ÷ƾ֤²ÉÑùЧ¹ûͨ¹ýÈ˹¤ÖÇÄÜ¿ØÖÆÈí¼þºó £¬ÏÔʾЧ¹û¼°Êä³ö¿ØÖÆÐźÅ¡£

¡¡¡¡5¡¢µ÷Àí·§µÄ»ù±¾½á¹¹

¡¡¡¡µ÷Àí·§Ó빤ÒչܵÀÖб»µ÷½éÖÊÖ±½Ó½Ó´¥ £¬·§Ð¾ÔÚ·§ÌåÄÚÔ˶¯ £¬¸Ä±ä·§Ð¾Óë·§×ùÖ®¼äµÄÁ÷Í¨Ãæ»ý £¬¼´¸Ä±ä·§ÃŵÄ×èÁ¦ÏµÊý¾Í¿ÉÒÔ¶Ô¹¤ÒÕ²ÎÊý¾ÙÐе÷Àí¡£

¡¡¡¡ÈçÉÏËùʾ £¬¸ø³öֱͨµ¥·§×ùºÍֱͨ˫·§×ùµÄµä·¶½á¹¹ £¬ËüÓÉÉÏ·§¸Ç(»ò¸ßÎÂÉÏ·§¸Ç)¡¢·§Ì塢Ϸ§¸Ç¡¢·§Ð¾Óë·§¸Ë×é³ÉµÄ·§Ð¾²¿¼þ¡¢·§×ù¡¢ÌîÁÏ¡¢Ñ¹°åµÈ×é³É¡£

¡¡¡¡Ö±Í¨µ¥·§×ùµÄ·§ÌåÄÚÖ»ÓÐÒ»¸ö·§Ð¾ºÍÒ»¸ö·§×ù £¬ÆäÌØµãÊǽṹ¼òÆÓ¡¢×ß©Á¿Ð¡(ÉõÖÁ¿ÉÒÔÍêÈ«ÇжÏ)ºÍÔÊÐíѹ²îС¡£Òò´Ë £¬ËüÊÊÓÃÓÚÒªÇó×ß©Á¿Ð¡ £¬ÊÂÇéѹ²î½ÏСµÄÇå½à½éÖʵij¡ºÏ¡£ÔÚÓ¦ÓÃÖÐÓ¦ÌØÊâ×¢ÖØÆäÔÊÐíѹ²î £¬±ÜÃâ·§ÃŹز»ËÀ¡£Ö±Í¨Ë«×ùµ÷Àí·§µÄ·§ÌåÄÚÓÐÁ½¸ö·§Ð¾ºÍ·§×ù¡£

    ËüÓëͬ¿Ú¾¶µÄµ¥×ù·§Ïà±È £¬Á÷ͨÄÜÁ¦Ô¼´ó20%¡«25%¡£ÓÉÓÚÁ÷Ìå¶ÔÉÏ¡¢ÏÂÁ½·§Ð¾ÉϵÄ×÷ÓÃÁ¦¿ÉÒÔÏ໥µÖÏû £¬µ«ÉÏ¡¢ÏÂÁ½·§Ð¾²»Ò×ͬʱ¹Ø±Õ £¬Òò´ËË«×ù·§¾ßÓÐÔÊÐíѹ²î´ó¡¢×ß©Á¿½Ï´óµÄÌØµã¡£¹ÊÊÊÓÃÓÚ·§Á½Í·Ñ¹²î½Ï´ó £¬×ß©Á¿ÒªÇ󲻸ߵÄÇå½à½éÖʳ¡ºÏ £¬²»ÊÊÓÃÓÚ¸ßÕ³¶ÈºÍº¬ÏËάµÄ³¡ºÏ¡£

±¾ÎÄÁ´½Ó£º/news/news2020413316.html
ÉÏһƪ£º×ÔÁ¦Ê½µ÷Àí·§ÄļÒ×ÔÖÆ£¿
ÏÂһƪ£ºÆø¶¯µ÷Àí·§µÄ½á¹¹ºÍÔ­Àí

ÍÆ¼öÎÄÕÂ

µç¶¯µ÷Àí·§ÊÇÔõôʵÏÖµ÷ÀíµÄ-2020-06-08
×ÔÁ¦Ê½Ñ¹Á¦µ÷Àí·§µ÷ÀíÒªÁì-2020-05-26
µç¶¯µ÷Àí·§·§ÃÅ-2020-05-05
Æø¶¯µ÷Àí·§ËµÃ÷Êé-2020-04-24
Æø¶¯µ÷Àí·§¹ÊÕÏÆÊÎöºÍ´¦Öóͷ£ÒªÁì-2020-04-24
×ÔÁ¦Ê½µ÷Àí·§ÔõÑùµ÷½âѹÁ¦-2020-04-18
µç¶¯µ÷Àí·§¹æ¸ñÐͺÅ-2020-04-18
Æø¶¯µ÷Àí·§µÄ½á¹¹ºÍÔ­Àí-2020-04-18
ÍøÕ¾µØÍ¼